實用電路
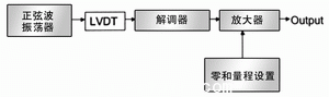
LVDT的工作電路稱為調節電路或信號調節器。一個典型的調節電路應包括穩壓電路、正弦波發生器、解調器和一個放大器(圖3)。

圖3 LVDS信號調理電路

圖4 (A)簡單二極管解調器 (B) 同步解調器
正弦波發生器應具有恒定的幅度和頻率,且不受時間和溫度的影響。正弦可用文氏電橋產生,或用方波、階梯波經濾波產生、或用其它合適的方法產生。
解調器可以是一個簡單的二極管結構,也可以用同步解調器(圖4)。當LVDT次級線圈的交流輸出大于1VF.S時,使用圖4(A)的簡單二極管解調器;如果信號幅度低于此值,由于兩個二極管正向電壓的差異,會存在溫度敏感問題,但對較大的信號電壓,二極管誤差的影響并不明顯。
在圖4(B)的同步解調器中,兩個場效應管交替地開關,其定時與為初級供電的正弦波同步。在初級與解調器開關間所需相移量取決于LVDT指標和LVDT與信號調節器間的導線長度。
正弦波發生器、解調器和放大電路已組合成商品化IC,使用這些器件將極大地簡化LVDT信號調節器的設計。最常用的有Philips出品的NE5521和ADI公司的AD598/698。此外,細間距封裝的標準模擬和數字器件的出現,使電路設計更加簡化,并可固定在LVDT外殼的內部。
相關技術的比較
如上所述,LVDT具有諸多卓越的品質。它的主要限制是,為得到線性性能,傳感器的外殼要比行程長,還有輸出信號對輸入被測量存在一定的非線性。表1列出LVDT的典型性能參數以及與其它相關技術的對照。
采用專門的調節技術,可以改進行程對外殼的長度比和非線性問題,其中一個技術就是增加微控制器進行校正。LVDT具有良好的重復性,這一技術是可行的。
LVDT也可制作成旋轉器件,工作方式與線性模型相似,只是加工后的鐵芯沿曲線路徑移動,全量程的行程可達120o旋轉。
結語
雖然LVDT已問世多年,但它仍不失為很多位置傳感問題行之有效的解決方案。堅固的結構提供高可靠性,而其性能十分適合行程小于±3in的多數應用。
轉載請注明出處。








相關文章
熱門資訊
精彩導讀





















關注我們




